Year: 2021 Language: english Author: Ray Wohlfarth, Anthony L. Kohan Genre: Technical book Publisher: McGraw Hill Edition: Fifth Edition ISBN: 978-1-26-002700-6 Format: PDF Quality: eBook Pages count: 1173 Description: This book has been widely used by boiler personnel all over the world. From the classroom to the control room of any plant, it is an excellent reference for the boiler industry. This fifth edition has been revised to include requirements of the latest codes of the American Society of Mechanical Engineers, the National Board of Boiler and Pressure Vessel Inspectors, and other national professional organizations. In addition, recent technological developments in the boiler industry have been included. Among the boilers with new technology are condensing boilers, hybrid boilers, solar heating boilers, and solar power generation boilers. A list of professional organizations related to the boiler industry has been added to the book. The organizations’ contact information is included. The jurisdictions that have operating engineer licensing laws have been updated. Also, the jurisdictions that have boiler and pressure vessel inspection laws have been completely revised. The contact information for the boiler inspection departments of states and major cities of the United States and provinces and territories of Canada has been added. Also included in this fifth edition is an appendix showing unit conversions, which will come in handy when performing math calculations. Extreme care was taken in revising the book. It covers the complete life cycle of the boiler, from design to repair, irrespective of the size of the plant. One chapter has been devoted to nuclear power plant generators, which are also designed under the ASME Boiler and Pressure Vessel Code.
You cannot post new topics in this forum You cannot reply to topics in this forum You cannot edit your posts in this forum You cannot delete your posts in this forum You cannot vote in polls in this forum You cannot attach files in this forum You cannot download files in this forum
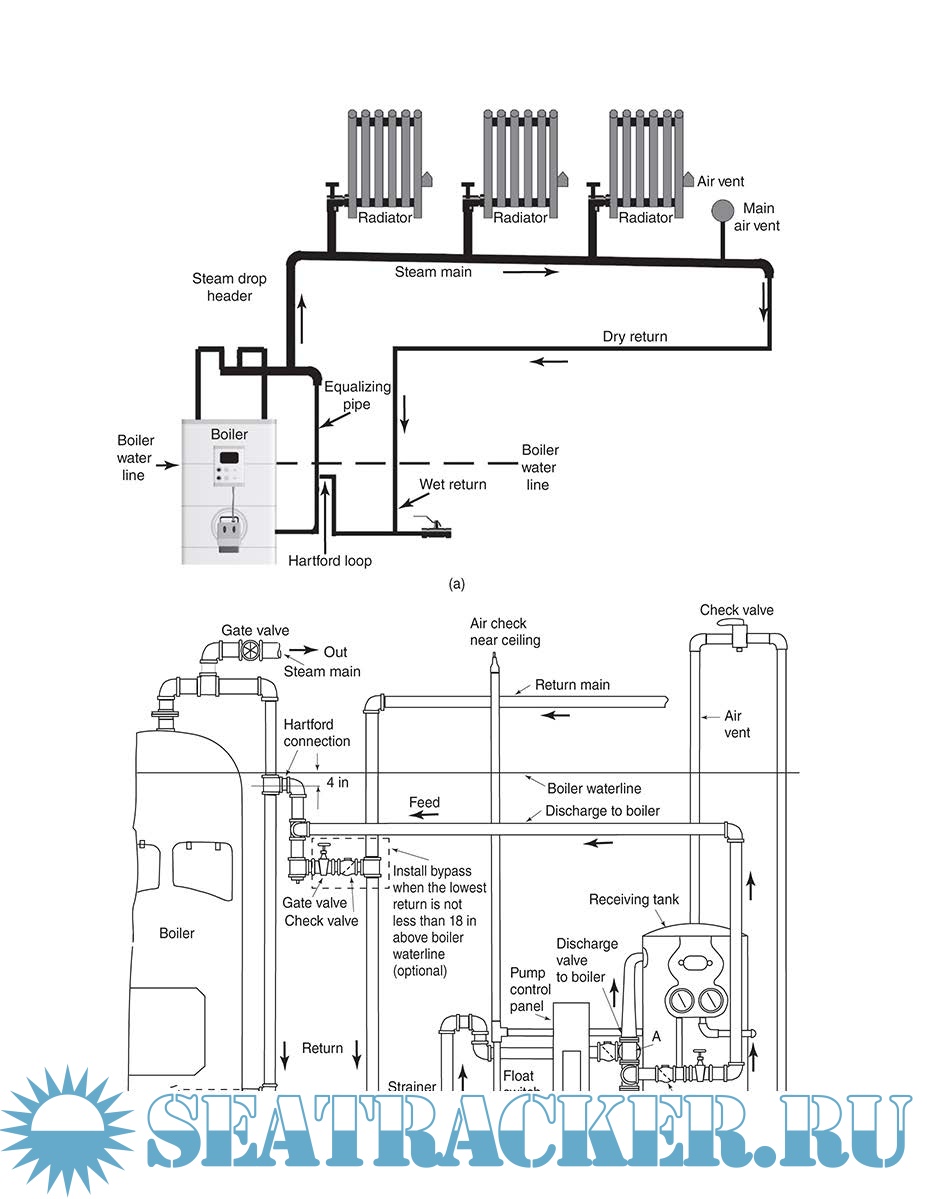
Boiler Operator's Guide
Language: english
Author: Ray Wohlfarth, Anthony L. Kohan
Genre: Technical book
Publisher: McGraw Hill
Edition: Fifth Edition
ISBN: 978-1-26-002700-6
Format: PDF
Quality: eBook
Pages count: 1173
Description: This book has been widely used by boiler personnel all over the world.
From the classroom to the control room of any plant, it is an excellent
reference for the boiler industry.
This fifth edition has been revised to include requirements of the latest
codes of the American Society of Mechanical Engineers, the National
Board of Boiler and Pressure Vessel Inspectors, and other national
professional organizations. In addition, recent technological developments
in the boiler industry have been included. Among the boilers with new
technology are condensing boilers, hybrid boilers, solar heating boilers, and
solar power generation boilers.
A list of professional organizations related to the boiler industry has
been added to the book. The organizations’ contact information is included.
The jurisdictions that have operating engineer licensing laws have been
updated. Also, the jurisdictions that have boiler and pressure vessel
inspection laws have been completely revised. The contact information for
the boiler inspection departments of states and major cities of the United
States and provinces and territories of Canada has been added.
Also included in this fifth edition is an appendix showing unit
conversions, which will come in handy when performing math calculations.
Extreme care was taken in revising the book. It covers the complete life
cycle of the boiler, from design to repair, irrespective of the size of the
plant. One chapter has been devoted to nuclear power plant generators,
which are also designed under the ASME Boiler and Pressure Vessel Code.
Contents
Screenshots
Boiler Operator's Guide.pdf
Download [20 KB]
Share
gillnumil
Share