zxc ®   08-Mar-2015 23:45

Безопасность и эксплуатация газовозов


Год выпуска: 1999
Язык: русский
Автор: Петухов В.А.
Издательство: Издательский проект «Академия», серия «Библиотечка судового механика», вып. 12
ISBN: 5—7399—0067—0
Формат: PDF/DOC
Качество: Изначально компьютерное (eBook)
Количество страниц: 128
Описание: Представлена информация по специфическим особенностям технической эксплуатации специализированных и универсальных наливных судов. Описаны меры предосторожности, соблюдаемые при перевозке газов, необходимые для обеспечения безопасности судов, экипажей и окружающей среды. Рассмотрены типовые ситуации, сформированы рекомендации для персонала, обслуживающего суда-газовозы.
Доп. информация: Для судовых механиков и работников береговых служб обеспечения эксплуатации судов-газовозов. Для курсантов, обучающихся по специальностям 240500 «Эксплуатация судовых энергетических установок» и 240100 «Судовождение».

Содержание

ОГЛАВЛЕНИЕ
ПРЕДИСЛОВИЕ. .................................................................................................................................................... 3
ОБЩИЕ СВЕДЕНИЯ ................................................................... .......................................................................... 5
ГЛАВА 1. ОБЩИЕ ВОПРОСЫ КОНСТРУКЦИИ СУДОВ-ГАЗОВОЗОВ........................................................ 9
1.1. Требования IMO, предъявляемые к судам для перевозки сжиженных газов ................................
1.2. Классификация газовозов ................................................................... ..................................................... 12
1.3. Особенности конструкции газовозов ................................................................................................... 16
1.4. Конструкция грузовых танков.............. ................................................................................................. 18
ГЛАВА 2. СВОЙСТВА СЖИЖЕННЫХ ГАЗОВ И ОСОБЕННОСТИ ИХ ПЕРЕВОЗКИ. ............................ 24
2.1. Химические свойства газов ................................................................................... ..................................
2.2. Основные параметры газов ................ .................................................................................................. 26
2.3. Параметры безопасности. ................ ...................................................................................................... 35
ГЛАВА 3. БЕЗОПАСНОСТЬ ГАЗОВОЗОВ И ИСТОЧНИКИ ВОСПЛАМЕНЕНИЯ ГАЗОВ ...................... 39
3.1. Основные источники воспламенения. ...................................................................................................40
3.2. Прочие источники воспламенения ............ .......................................................................................... 42
3.3. Статическое электричество и меры безопасности на газо¬возах ..................................................... 45
3.4. Инертизация атмосферы танков............................................................................................................. 48
3.5. Безопасность ограниченных пространств и замкнутых поме¬щений ........................................ 54
3.6. Вход в ограниченные пространства на газовозах ... .......................................................................... 55
3.7. Особенности грузов и их влияние на здоровье человека. .................................................................60
3.8. Основные меры безопасности при выполнении "горячих" работ ................................................. 65
ГЛАВА 4. СПЕЦИАЛЬНЫЕ СИСТЕМЫ ГАЗОВОЗОВ .................................................................................. 68
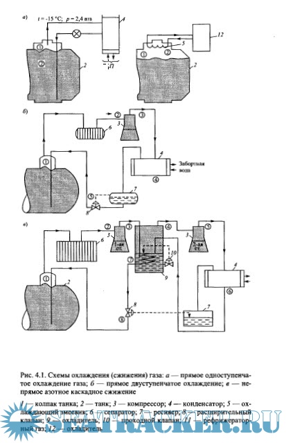
4.1. Системы повторного сжижения газов ...................................................................................................70
4.2. Системы и приборы контроля газа ........... ........................................................................................... 72
4.3. Арматура грузовых танков .................................................................................................................... 77
4.4. Пожары и системы противопожарной защиты...... ............................................................................ 82
ГЛАВА 5. ОСОБЕННОСТИ ГРУЗОВЫХ ОПЕРАЦИЙ НА ГАЗОВОЗАХ .................................................... 88
5.1. Способы подготовки грузовых танков и систем ..................................................................................
5.2. Получение и применение инертного газа ............................................................................................ 91
5.3. Использование азота ........................................................... ................................................................... 96
5.4. Захолаживание танков .............................................................................................................................. 99
5.5. Подготовка к погрузке сжиженных газов ...........................................................................................102
5.6. Погрузка сжиженных газов. .............. .................................................................................................. 109
5.7. Способы выгрузки сжиженных газов ......... ...................................................................................... 115
5.8. Выгрузка сжиженных газов ......... ......................................................................................................119
ЗАКЛЮЧЕНИЕ. ............................ .................................................................................................................... 123
СПИСОК РЕКОМЕНДУЕМОЙ ЛИТЕРАТУРЫ .............................................................................................125

Скриншоты

Безопасность и эксплуатация газовозов

Download [4 KB]

Thank U
Reply
refresh list

Similar releases

Судовые системы - Костылев, И.И., Петухов, В.А. [2010, PDF]
Специализированная подготовка персонала газовозов - С.П.Баскаков [2000, PDF]
Морская транспортировка сжиженного газа - Костылев И.И., Овсянников М.К. [2009, PDF]
Специальные системы наливных судов - Геец В.М. [2012, PDF]
Перевозка сжиженных газов морскими судами-газовозами (LAPA LPG/C Course) - Заико Р. [1995, PDF]
Перевозка сжиженных газов морем - Баскаков С. П. [2002, DOC/PDF]
Перевозка опасных грузов - Баскаков С.П. [2001, DOC]
Системы безопасности СПГ-танкеров - Епихин А.И. [2019, PDF]
Управление технической эксплуатацией судов - A.Никитин [2006, PDF]
Техническая эксплуатация и ремонт судового электрооборудования - Бордюг А.С., Пласта О.А. [2025,…
LOAD MORE
  • Reply

The time now is: Today 20:21

All times are GMT + 3 Hours